小程序
公众号
注册/登录
试题搜索
用看的、听的学真题
study by eyes and ears.
2026中级数据库系统工程师培训报名
2026高级系统分析师培训报名
首页
系统分析师
2015年05月系统分析师考试上午真题【基础知识】
真题列表
2015年05月系统分析师考试上午真题【基础知识】
内容:基础知识
时间:120分钟
总分:75分
题数:75题
【26】下列活动,
(26)
不属于
需求开发活动的范畴。
真题详情及解析
【27-28】
(27)
把软件项目整体或者主要的可交付成果分解为易于管理、方便控制的若干个子项目;再将子项目继续分解为工作包。在每个分解单元中,都存在可交付成果和里程碑。该模型的主要用途是
(28)
。
真题详情及解析
【29】在进行需求开发的过程中,
(29)
可能会给项目带来风险。
真题详情及解析
【30】在系统开发中,原型可以划分为不同的种类。从原型是否实现功能来分,可以分为水平原型和垂直原型;从原型最终结果来分,可以分为抛弃式原型和演化式原型。以下关于原型的叙述中,正确的是
(30)
。
真题详情及解析
【31】面向服务的开发方法有三个主要的抽象级别:操作、服务和业务流程。以下关于操作、服务和业务流程的叙述中,正确的是
(31)
。
真题详情及解析
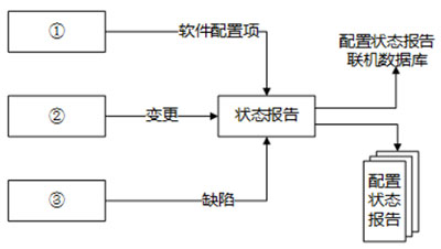
【32】软件配置管理中,每一项配置变更都要在配置状态报告中进行详细的记录。配置状态报告的信息流如下图所示,图中①②③处分别是
(32)
。
真题详情及解析
【33】以下
不属于
软件容错技术的是
(33)
。
真题详情及解析
【34】某在线交易平台的“支付”功能需求描述如下:客户进行支付时,可以使用信用卡支付或支付宝支付。从中抽象出3个用例:支付、信用卡支付和支付宝支付,这3个用例之间的关系是
(34)
。
真题详情及解析
【35】UML用系统视图描述系统的组织结构。其中,
(35)
对组成基于系统的物理代码的文件和构件进行建模。
真题详情及解析
【36】采用以下设计思路实现下图所示的目录浏览器:目录中的每个目录项被认定为一个类,其属性包括名称、类型(目录或文件)、大小、扩展名、国标等。为节省内存空间,要求不能将具有相同属性(例如类型、扩展名、图标相同)的相同文件看作不同的对象。能够满足这一要求的设计模式是
(36)
。
真题详情及解析
首页
上一页
1
2
3
4
5
6
下一页
末页
培训报名